Проблема с зарядкой
-
C_ Joker
- los Relajados
- Повідомлень: 649
- З нами з: 04 травня 2010, 17:09
- Мотоцикл: CZ 472.6
- Звідки: Каменское(Днепродзержинск), Днепропетровская обл.
- Дякував (ла): 1 раз
- Подякували: 0
- Контактна інформація:
Re: Проблема с зарядкой
Skalexandr, еще проверь наличие массы от корпуса выпрямителя на раму, ну и вот видео, о котором я говорил http://www.youtube.com/watch?v=rNiT5H_SksI !
- OlegHunter
- рокер
- Повідомлень: 471
- З нами з: 25 вересня 2009, 10:25
- Мотоцикл: JAWA-638, JAWA-250/559, ЧЗ-180/487, ИЖ-П/56, Альфа
- Звідки: Киев
- Дякував (ла): 0
- Подякували: 0
- Контактна інформація:
Re: Проблема с зарядкой
- ТАК - нельзя делать! Оставшись без нагрузки (потребителей и АКУМА!) - генератор лётом выдаёт за 75вольт = пробиваются диоды выпрямительного блока! О запрете такой "пробы" написано во всех автомануалах - только читать внимательно нужно!!!Skalexandr писав:...Завожу, отключаю + от АКБ, подгазовывая, двигатель работает. Включаю габариты - работает. Включаю свет - глохнет. Обороты высокие!? (
-
Skalexandr
- мелко рокер
- Повідомлень: 21
- З нами з: 15 травня 2013, 20:54
- Мотоцикл: Jawa 638
- Звідки: Счастье, Луганская обл.
- Дякував (ла): 0
- Подякували: 0
- Контактна інформація:
Re: Проблема с зарядкой
Утром перед работой заскочил в гараж и прозвонил выпрямитель от входов его к выходу "+". Все показали в одном направлении сопротивление 472 Ома. В обратном как и должно быть, нет цепи. Пришел на работу, глянул на схему и понял что надо было тоже самое только с "-" проделать... Там же тоже диоды стоят и массу проверить. И тут ты как раз тоже самое написал. Вечером проверю ) Там во многих местах поржавело, может там и кроется беда )C_ Joker писав:Skalexandr, еще проверь наличие массы от корпуса выпрямителя на раму, ну и вот видео, о котором я говорил http://www.youtube.com/watch?v=rNiT5H_SksI !
-
Skalexandr
- мелко рокер
- Повідомлень: 21
- З нами з: 15 травня 2013, 20:54
- Мотоцикл: Jawa 638
- Звідки: Счастье, Луганская обл.
- Дякував (ла): 0
- Подякували: 0
- Контактна інформація:
Re: Проблема с зарядкой
Да читал во многих мануалах это я. Спорить не стану, не на столько я осведомлен в области электротехники. Зато наверняка знаю что это верный способ проверить работу генератора. ) И пробовал я уже когда-то при подключенном вольтметре без аккумулятора. Что с ним что без него напряжение одно и тоже! Может этим что-то и спалил, не спорю, мне главное найти проблему и разобраться с ней сейчас...OlegHunter писав:- ТАК - нельзя делать! Оставшись без нагрузки (потребителей и АКУМА!) - генератор лётом выдаёт за 75вольт = пробиваются диоды выпрямительного блока! О запрете такой "пробы" написано во всех автомануалах - только читать внимательно нужно!!!Skalexandr писав:...Завожу, отключаю + от АКБ, подгазовывая, двигатель работает. Включаю габариты - работает. Включаю свет - глохнет. Обороты высокие!? (
-
Skalexandr
- мелко рокер
- Повідомлень: 21
- З нами з: 15 травня 2013, 20:54
- Мотоцикл: Jawa 638
- Звідки: Счастье, Луганская обл.
- Дякував (ла): 0
- Подякували: 0
- Контактна інформація:
Re: Проблема с зарядкой
Проверил от "-" к входам фаз. Все нормально. В одну звонится, в другую нет. Масса есть на корпусе... ( Куда еще смотреть? (((
-
C_ Joker
- los Relajados
- Повідомлень: 649
- З нами з: 04 травня 2010, 17:09
- Мотоцикл: CZ 472.6
- Звідки: Каменское(Днепродзержинск), Днепропетровская обл.
- Дякував (ла): 1 раз
- Подякували: 0
- Контактна інформація:
Re: Проблема с зарядкой
Вот алгоритм- http://www.drivemc.ru/articles/36.htm ,пройди по пунктам и напиши что получил в итоге!
-
Skalexandr
- мелко рокер
- Повідомлень: 21
- З нами з: 15 травня 2013, 20:54
- Мотоцикл: Jawa 638
- Звідки: Счастье, Луганская обл.
- Дякував (ла): 0
- Подякували: 0
- Контактна інформація:
Re: Проблема с зарядкой
C этой распечаткой я и сидел в гараже. Все по ней проверил. В итоге у меня выяснилось:C_ Joker писав:Вот алгоритм- http://www.drivemc.ru/articles/36.htm ,пройди по пунктам и напиши что получил в итоге!
1. подключив китайский тестер к АКБ на заведенном мотоцикле на тестере значения прыгали безпорядочно при подгазовке до 17 даже 19 пару раз показало, и даже значения с "-" проскакивали на дисплее. Думаю что за бред. Ставлю советский стрелочный. На нем все нормально. От 12 подымалось где-то до 14, не больше. Стабильно подымалось не прыгая. Вывод напрашивается в пользу стрелочного... Судя по тому алгоритму уже все нормально, и я глючу. У меня кстати в фару, вмонтирован девайс, индикатор работы генератора. Там два светодиода. Красный и зеленый. Так вот зеленый как раз начинает гореть тогда, когда напряжение в сети доходит до 14В. Вот при опр. оборотах он загорается. Вывод: напряжение выдает оборудование мне в сеть достаточное, а ток где? Проблема моя в том что когда со светом то потребление энергии даже на высоких оборотах идет с АКБ. Тока не хватает от генератора. Я замеряю сегодня какой ток потребляет зажигание, зажигание+свет, один свет. Напишу.
2. Реле регулятор в том сезоне я ставил автомобильный, как раз как в той статье серии ххх.3702. Отличием вчера от статьи я обнаружил то, что стояло оно у меня без контакта к массе. Когда ставил его, то где-то точно помню вычитал что масса ему не нужна. Вчера подкинул к его корпусу массу.
Все остальное по алгоритму соответствует правильности и не вызывает сомнений. Ротор: сопротивление в норме; на массу не замыкает. Статор: сопротивление между обмотками в норме; обмотки на массу не замыкают. Выпрямитель: где надо сопротивление, где надо нет цепи.
Поставил вчера реле-регулятор на массу почистил везде контакты, поперепаивал некоторые, которые вызывали малейшее сомнение и попытался завести вечером, но чихает с карбюратора, не заводится. Поздно было. Сегодня выставлю заново зажигание и попробую.
Пришло время сказать что мое электрооборудование отличается от штатного. Бывший хозяин еще кое что установил, что может и скрывает проблему. Блок какой-то дополнительный, который по его словам нужен для того, что б контакты на зажигании не обгорали или что-то типо этого... Я фото сделаю, выложу вечером.
-
Skalexandr
- мелко рокер
- Повідомлень: 21
- З нами з: 15 травня 2013, 20:54
- Мотоцикл: Jawa 638
- Звідки: Счастье, Луганская обл.
- Дякував (ла): 0
- Подякували: 0
- Контактна інформація:
Re: Проблема с зарядкой
Все отбой по моей теме!
Пошел сегодня с амперметром измерять ток на разных нагрузках. Амперметр сразу на АКБ повесил на "+" Завел, включил свет. Смотрю на холостых потребление с АКБ 6А. Даю до 2000 об/мин, стрелка на амперметре за ноль упала. Думаю че за фигня...Зарядка идет при включенном свете... Как так?... Не работало же. Заглушил, завел, опять тоже самое. Пробую опасным методом, откинул "+", на одном генераторе все работает. Вывод сделал, что когда проверял все, отсоединял, перепаивал, зачищал, то скорей всего возобновил контакт на одной из фаз то-ли на генераторе то-ли на выпрямителе.

Пошел сегодня с амперметром измерять ток на разных нагрузках. Амперметр сразу на АКБ повесил на "+" Завел, включил свет. Смотрю на холостых потребление с АКБ 6А. Даю до 2000 об/мин, стрелка на амперметре за ноль упала. Думаю че за фигня...Зарядка идет при включенном свете... Как так?... Не работало же. Заглушил, завел, опять тоже самое. Пробую опасным методом, откинул "+", на одном генераторе все работает. Вывод сделал, что когда проверял все, отсоединял, перепаивал, зачищал, то скорей всего возобновил контакт на одной из фаз то-ли на генераторе то-ли на выпрямителе.
- lelik
- Старая гвардия
- Повідомлень: 1263
- З нами з: 16 лютого 2012, 12:11
- Мотоцикл: Jawa: 634-01 (вишневочка), ЧИХ-ПИХ 5
- Звідки: г. Переяслав-Хмельницкий
- Дякував (ла): 0
- Подякували: 0
- Контактна інформація:
Re: Проблема с зарядкой
Я и подозревал, что какой то фазы "нет"
Понаблюдай - не будет ли глюков еще... может даже в статоре, где сходятся обмотки быть повреждение пайки, и траблы от этого. И ли же на клеммах, или в самом диоднике.
рад, что все решилось - удачи на дороге!
жизнь хороша, когда едешь не спеша...
-
Skalexandr
- мелко рокер
- Повідомлень: 21
- З нами з: 15 травня 2013, 20:54
- Мотоцикл: Jawa 638
- Звідки: Счастье, Луганская обл.
- Дякував (ла): 0
- Подякували: 0
- Контактна інформація:
Re: Проблема с зарядкой
Спасибо, взаимно!lelik писав:Я и подозревал, что какой то фазы "нет"Понаблюдай - не будет ли глюков еще... может даже в статоре, где сходятся обмотки быть повреждение пайки, и траблы от этого. И ли же на клеммах, или в самом диоднике.
рад, что все решилось - удачи на дороге!
-
сиплый
- ньюб
- Повідомлень: 1
- З нами з: 14 червня 2013, 08:19
- Мотоцикл: Jawa
- Дякував (ла): 0
- Подякували: 0
- Контактна інформація:
Re: Проблема с зарядкой
поставил электронное зажигание подключено все строго по схеме!!!но когда подключаешь провод от жабки на реле 30/51 и на D+ она не заводитца только вынимаешь с D+ она заводитца но нет зарядки!!!было решено заменить всю проводку...заменил всё сделал всё подключаю заводитца при этом D+ подключен но зарядки как не было так и нет

- Aleks1978
- Старая гвардия
- Повідомлень: 4206
- З нами з: 15 вересня 2009, 17:56
- Мотоцикл: 350/634
- Звідки: Харківська область,Борівщіна
- Дякував (ла): 2 рази
- Подякували: 0
- Контактна інформація:
Re: Проблема с зарядкой
бяааадaа. не могу понять шо за бяда с зарядкой.6v якорь с 50w гены.с акумом гут и без него гут,и свет во всех случяях норм. но стоит только проехать на малой скорости и ещё не дай бог заглушить=не заводитца никак. акб типа гелевого,реле иж-рр1 б-у. ставил такоежэ новое=задымило. акб проверяю 6,3v,а лампочка тусклая и тишина.???
095 02 63 867юмс і 063 624 72 60 лайф (вайбер і телеграм)[/color] Саня.
Держи и ум,и душу в чистоте.Тогда и процветание будет мудрым.
Держи и ум,и душу в чистоте.Тогда и процветание будет мудрым.
- lelik
- Старая гвардия
- Повідомлень: 1263
- З нами з: 16 лютого 2012, 12:11
- Мотоцикл: Jawa: 634-01 (вишневочка), ЧИХ-ПИХ 5
- Звідки: г. Переяслав-Хмельницкий
- Дякував (ла): 0
- Подякували: 0
- Контактна інформація:
Re: Проблема с зарядкой
Посмотри сразу идет ли напряжение на якорь (померь на щетках) - скорей всего туда не доходит, смотри цепь от замка на РР. А сразу не заводилось при подключенной обмотке возбуждения от магнитного поля, которое сильно влияло на холл. Нужно было просто щетки местами перекинуть (или их провода)сиплый писав: заводитца при этом D+ подключен но зарядки как не было так и нет
жизнь хороша, когда едешь не спеша...
- Aleks1978
- Старая гвардия
- Повідомлень: 4206
- З нами з: 15 вересня 2009, 17:56
- Мотоцикл: 350/634
- Звідки: Харківська область,Борівщіна
- Дякував (ла): 2 рази
- Подякували: 0
- Контактна інформація:
Re: Проблема с зарядкой
сникерс. поковырялса я в реле.результат=вообще пропала зарядка.лампа не тухнет.с зазорами был пипец=огромные.завтра буду по серъезному шаманить.
095 02 63 867юмс і 063 624 72 60 лайф (вайбер і телеграм)[/color] Саня.
Держи и ум,и душу в чистоте.Тогда и процветание будет мудрым.
Держи и ум,и душу в чистоте.Тогда и процветание будет мудрым.
- SNICKERS
- Made in USSR
- Повідомлень: 377
- З нами з: 05 серпня 2012, 12:20
- Мотоцикл: Планета -5
- Звідки: Днепропетровск
- Дякував (ла): 0
- Подякували: 0
- Контактна інформація:
Re: Проблема с зарядкой
подгибать 2 пружинку (всё должно получиться я лично на своём нагнул почти на 12v но вернул 8-9 v щётки не выдерживают!!!!Aleks1978 писав:сникерс. поковырялса я в реле.результат=вообще пропала зарядка.лампа не тухнет.с зазорами был пипец=огромные.завтра буду по серъезному шаманить.
- Aleks1978
- Старая гвардия
- Повідомлень: 4206
- З нами з: 15 вересня 2009, 17:56
- Мотоцикл: 350/634
- Звідки: Харківська область,Борівщіна
- Дякував (ла): 2 рази
- Подякували: 0
- Контактна інформація:
Re: Проблема с зарядкой
я накрутил 14v,задымили сопротивления.хотя выставил только зазоры=использовал новое реле.старое работать отказалось. растолкуй как подгибать,натяг=добавка напр. ослабить пружину=меньш вольт?
095 02 63 867юмс і 063 624 72 60 лайф (вайбер і телеграм)[/color] Саня.
Держи и ум,и душу в чистоте.Тогда и процветание будет мудрым.
Держи и ум,и душу в чистоте.Тогда и процветание будет мудрым.
- Aleks1978
- Старая гвардия
- Повідомлень: 4206
- З нами з: 15 вересня 2009, 17:56
- Мотоцикл: 350/634
- Звідки: Харківська область,Борівщіна
- Дякував (ла): 2 рази
- Подякували: 0
- Контактна інформація:
Re: Проблема с зарядкой
я накрутил 14v,задымили сопротивления.хотя выставил только зазоры=использовал новое реле.старое работать отказалось. растолкуй как подгибать,натяг=добавка напр. ослабить пружину=меньш вольт?
095 02 63 867юмс і 063 624 72 60 лайф (вайбер і телеграм)[/color] Саня.
Держи и ум,и душу в чистоте.Тогда и процветание будет мудрым.
Держи и ум,и душу в чистоте.Тогда и процветание будет мудрым.
- SNICKERS
- Made in USSR
- Повідомлень: 377
- З нами з: 05 серпня 2012, 12:20
- Мотоцикл: Планета -5
- Звідки: Днепропетровск
- Дякував (ла): 0
- Подякували: 0
- Контактна інформація:
Re: Проблема с зарядкой
Вить ты сам ответил на свой вопросAleks1978 писав:я накрутил 14v,задымили сопротивления.хотя выставил только зазоры=использовал новое реле.старое работать отказалось. растолкуй как подгибать,натяг=добавка напр. ослабить пружину=меньш вольт?
-
maksimus03
- ньюб
- Повідомлень: 19
- З нами з: 29 травня 2013, 18:46
- Мотоцикл: JAWA 360.ДНЕПР16
- Дякував (ла): 0
- Подякували: 0
- Контактна інформація:
Re: Проблема с зарядкой
Если у кого стоит диодный мост типа KBPC3501,выкидывайте сразу.От этих мостов идёт недозаряд аккумулятора.
- Aleks1978
- Старая гвардия
- Повідомлень: 4206
- З нами з: 15 вересня 2009, 17:56
- Мотоцикл: 350/634
- Звідки: Харківська область,Борівщіна
- Дякував (ла): 2 рази
- Подякували: 0
- Контактна інформація:
Re: Проблема с зарядкой
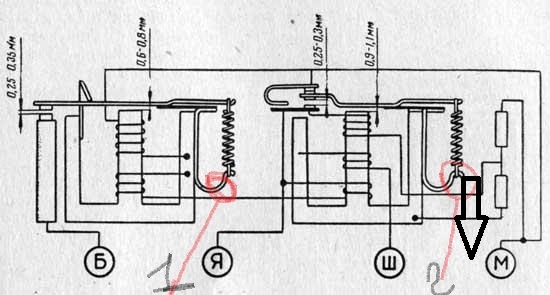
2й вопрос. што будет если натянуть пружину на схеме=1=с одним контактом? с 2сторонним дошло.
095 02 63 867юмс і 063 624 72 60 лайф (вайбер і телеграм)[/color] Саня.
Держи и ум,и душу в чистоте.Тогда и процветание будет мудрым.
Держи и ум,и душу в чистоте.Тогда и процветание будет мудрым.
- А.Б.М
- рокер
- Повідомлень: 479
- З нами з: 08 квітня 2012, 05:58
- Мотоцикл: kawasaki er-500
- Звідки: Днепропетровская обл.
- Дякував (ла): 0
- Подякували: 0
- Контактна інформація:
Re: Проблема с зарядкой
Это реле обратного тока, оно подключает акум к генератору когда тот начинает выдавать напряжение достаточное для подзарядки аккумулятора. Крутить и подгибать шо попало я не советовал бы, найди вольтметр и делай по инструкции, пусть даже для явского регулятора, он выглядит также и принцип тот-же.
Если вы сможете найти пути без каких-либо препятствий, он, вероятно, никуда не ведет.
Эрнесто Че Гевара
Эрнесто Че Гевара
- SNICKERS
- Made in USSR
- Повідомлень: 377
- З нами з: 05 серпня 2012, 12:20
- Мотоцикл: Планета -5
- Звідки: Днепропетровск
- Дякував (ла): 0
- Подякували: 0
- Контактна інформація:
Re: Проблема с зарядкой
Да я согласен с тобой.( Но когда вечером проездишь со светом потихоньку а потом опа акум сел и шо тогда и начинаешь выдумывать )а когда подогнул и свет стал лучше и акум перестал садится!!!!!!!!!!! А общим каждому своёА.Б.М писав:Это реле обратного тока, оно подключает акум к генератору когда тот начинает выдавать напряжение достаточное для подзарядки аккумулятора. Крутить и подгибать шо попало я не советовал бы, найди вольтметр и делай по инструкции, пусть даже для явского регулятора, он выглядит также и принцип тот-же.
- А.Б.М
- рокер
- Повідомлень: 479
- З нами з: 08 квітня 2012, 05:58
- Мотоцикл: kawasaki er-500
- Звідки: Днепропетровская обл.
- Дякував (ла): 0
- Подякували: 0
- Контактна інформація:
Re: Проблема с зарядкой
На генераторе 634 75Вт который гни не гни один фиг, на малых оборотах акум садится, очень не удачный он. А вот ишак у меня был 6-ти вольтовый там таких проблем не было, и свет светил и аккумулятор был в норме.
Если вы сможете найти пути без каких-либо препятствий, он, вероятно, никуда не ведет.
Эрнесто Че Гевара
Эрнесто Че Гевара
Хто зараз онлайн
Користувачі, які зараз переглядають цей форум: Немає зареєстрованих користувачів